服務熱線
13350355997
作者: 凱潛濾油機 發布時間:2019-11-15 11:17 點擊量: 來源:http://www.zouiz.com
ZL-JS系列絕緣油雙級真空濾油機
使用說明書
前言
本說明書主要用于幫助用戶能夠正確使用本公司的設備,保證設備處于最佳運行狀態,過濾出優質的油品,并延長設備使用壽命,基于科學的態度,請用戶使用濾油機設備前,認真閱讀《使用說明書》。
同時,為了保證操作人員的生命安全,凡是設備標有:小心、危險符號均需使用者查閱說明書,弄清潛在的危險。
一.企業簡介
重慶凱潛濾油機制造有限公司,位于重慶市沙坪壩區,是一家專業集研發、設計、生產、銷售濾油機設備、出口濾油機設備為一體的高新科技企業。
公司擁有一批專業油凈化處理專家和資深的研發設計高級工程師團隊,榮獲GB/T19001-2015/ISO9001質量體系認證,應用現代化科技,嚴格按照機械工業部JB/T5285--2008標準和電力工業部DL-T521-93標準自主研發。成功研制出品質卓越、性能可靠、工藝一流的十多個系列、上百種規格型號的濾油機設備,暢銷全球,電力、核電、風電、水電、石油、石化、化工、煤化工、航空、鐵路、地鐵、軍工、鋁業、船舶、水泥、制藥、紙業、汽車制造、國家重點電網、500KV-1000KV換流站真空濾油機、電業局35KV-220KV變電所等領域。實實在在幫助企業客戶解決油污染難題,為廣大用戶節能降耗起到重要的作用。
重慶凱潛濾油機制造有限公司將秉承“科技創新無止境’,精益求精造名牌,精工制作,質量保證,凱潛工業的經營理念;以人才和技術為基礎,創造最佳產品和服務,不斷優化管理體系和方法,腳踏實地,敬業投入,用心服務,以專業人才技能構筑企業基石,以科技推動企業發展,為廣大新老客戶提供更先進的產品更優質的服務,不懈努力!我們殷切期盼與新老朋友客戶緊密合作,共謀發展。

二.用途概術
真空濾油機廣泛用于變壓器絕緣油、潤滑油、汽輪機透平油、液壓油、抗磨液壓油、航空液壓油、基礎油等;主要去除油中水分、雜質、游離碳、氣體、金屬雜質、酸值、膠質等;達到用油更清潔、提高變壓器用絕緣油油耐壓值,延長油品使用周期從而達到節能降耗節約用油成本。也可作為獨立真空源對變壓器設備進行真空干燥注油功能。
三.濾油機特點
1.應用國內外同類設備先進技術多項創新設計,在油處理工藝與設備性能上處于領先水平,具有工作真空度高、凈油速度快、精度高等特點,具科技與效益同時兼得。
2.控制系統:優化設計的控制聯鎖保護裝置,超壓報警停機保護系統、自動過載保護系統、自動恒溫系統,歐姆龍紅外線自動消泡系統,自動防噴油保護等多項先進技術,保障了設備全自動化安全運行。
高效真空系統:高效的脫氣、脫水系統,采用了先進的螺旋霧化裝置,三維立體分離塔,閃急蒸發技術,油液在蒸發罐內形成拋物線狀運作能快速脫出油中水分和有害氣體。(氣液分離),利用真空進油,裝置了管狀旋轉噴油器,減少了阻力,加快了旋轉速度,增加了油氣分離效果。
3.過濾系統:先進的磁性過濾器;用于吸油過濾,濾除油介質中的固體顆粒及微細鐵性物質,有效控制工作介質的鐵性雜質污染度。
4.濾芯過濾器;選用美國,德國、英國全進口濾芯,多級精密過濾,逐級加密技術能阻擋微細雜質,納污量大,可反復清洗使用。
5.加熱系統:采用國際 -進不銹鋼加熱器及低溫技術等,優異的抗腐蝕性能、熱穩定性、抗粘性能、絕緣性、化學阻抗性和耐磨性安全可靠的加熱系統,具有升溫快、加熱均勻等多重功能。
6.輸油系統:采用美國進口希赫油泵-斯特林流體系統技術,特殊材質與特有的性能曲線保證了油流決不會引起間隙放電產生乙炔的問題,在油處理工藝與設備性能上處于領先水平。

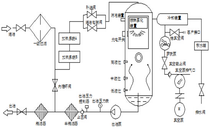
四.工作原理及流程示意圖、電路圖
4.1.工作原理:
真空濾油機根據減壓分離,分子吸附、真空干燥、機械精密過濾原理。真空濾油機為單獨的一臺整機,無任何附屬機械設備,利用水的飽和溫度曲線和真空干燥原理進行立體的、多層面的快速高效油水分離技術,多級大通量深層次精密過濾技術,經處理后的油品達到國標使用標準。
五.技術指標及參數
1.設備名稱:絕緣油雙級真空濾油機
2.規格型號:ZL-JS50
3.介 質:變壓器絕緣油
4.流 量:50L∕min
5.電
源:380V±10%50Hz±10三相四線制
6.加熱功率:60KW
7.總 功 率:68KW
8.破乳化度≤15min
9.工作極限真空度-0.08~0.099Mpa(90000Pa)
10.工作溫度: 20~65℃(智能調節)
11.工作壓力:≤0.5 Mpa
12.過濾精度: ≤1μm
13.噪音:≤80dB
14.連續工作時間:≥ 168h
15.平均無故障時間:≥ 20000h
16.進出管徑: DN38/DN38
17.運行方式: 連續在線或間斷,正壓或負壓均可運行。
18.安裝方式:移動式或固定式
19.設備外形尺寸:長1560mmX寬950mmX高1685mm.(隨設備型號而定)
20.設備凈重:0.78t
21.材質:過油部分不銹鋼
處理后油質指標:
1.械雜質(%):無(檢驗方法GB/T511)
2.殘余水分≤5-10PPM
3.殘余氣體≤0.01%
4.凈化潔度NAS 5-6級
5.酸值≤0.02mgKOH/g
6.耐壓值:65-80KV
7.氧化物脫除率達99.5%以上
六.用前準備及檢查
6.1.真空濾油機的各部件在出廠前已經過調試運行試驗,運到使用現場時須檢查各部件是否完好無損。檢查油泵與油泵電機連接軸是否同心、是否有松動現象,用手扳動油泵連接軸處查看是否有卡軸現象(如有此現象應立即校對油泵連接軸,直至校正后方可使用)。檢查真空泵與真空泵電機皮帶盤是否是一條直線,是否平行,有無錯位現象,皮帶松緊是否適中(如有此現象應校正后方可使用)。
6.2.將設備推動使用現場,真空濾油機安放平穩,試轉檢查不能有搖擺、震動。進油口接通機組油箱放油口,出油口接通機組油箱進油口。
6.3.準備符合該設備功率及電流的電纜電線(三相四線),真空濾油機接好電源(三相四線)及地線,濾油機上的配電柜以及油泵、真空泵、羅茨泵、加熱管、接線處應進行檢查,確保連接牢固、絕緣可靠。
七.控制柜操作說明
7.1.控制柜外部接線見電器接線圖,從電控柜的左下側入孔接入380V交流電(三相四線),控制柜外殼要可靠接地。
7.2.合上總電源開關,控制面板上電源指示燈亮。
7.3.加熱器分兩組加熱,溫度自由調節,當油溫達到設定溫度時,加熱器自動關閉。
7.4.須加熱時,待油流正常方可。
7.5.停止運行后斷開總電源開關,鎖上控制柜門。
八.運行操作
8.1操作步驟:
8.1.1.將濾油機安放平穩,接好電源,連接好進出管道,檢查外接電源是否正確,所接的電源電纜是否能滿足濾油機容量要求。
8.1.2.首先關閉所有閥門,然后開啟真空泵,待真空度達到(-0.08Mpa)在打開進油閥,當油液進入真空罐內在一定的油位時,打開出油閥門,啟動排油泵,油泵啟動前必須先打開出油閥,否則會產生強大的壓力造成設備不必要的損傷。(如出油不暢要進行排空氣)。
8.1.3.隨著真空度的提高,使真空度在-0.08~-0.096Mpa之間,調節進油量。
8.1.4.當油液循環正常后,即可打開加熱器,將溫度設定在55~65℃也可視油中水分而定。
8.1.5.當真空濾油機在工作一段時間后,由觀察窗處觀察無油沫以及油液呈透明清亮時即可在取樣口取樣化驗。
8.2使用說明:
8.2.1.本機作業時,環境溫度應在-5~45℃范圍內。
8.2.2.使用現場地,海拔的高度的高低會直接影響本機的真空度,海拔越高真空越低(負值)。
8.2.3.對發電機組油箱進行處理時,應先將油箱底部的沉淀水放掉后再連接管子,否則沉淀水進入濾油機內并造成二次污染。
8.3停機:
8.3.1.當油處理完畢或中途停止運行時:先停加熱器,繼續進油3-5分鐘后,關閉進油閥門、關閉真空泵同時解除真空,待真空罐內排油完畢,關閉排油泵同時關閉出油閥。
8.3.2.打開冷卻器下端積水罐閥門,放掉里面的殘油或水,注意放后要關閥門,以便下次使用。
8.3.3.若遇緊急情況,則可按下緊急停機按鈕,整機設備就會 -斷電(這時應同時關閉管路閥門,以防進油太多);如要開機,必須按順時針旋轉緊急停機按鈕,方能開啟一切控制按鈕。
8.4注意事項
8.4.1.真空泵工作時,應注意油標顯示的油液情況,(油液應在油標線上),真空泵油中水分較多時,應及時更換。
8.4.2.運行中發現積存在儲水器中的積水滿時,可手動操作放水閥實施放水。
8.4.3.當冷卻器液位管上顯示有凝結水時,須及時排出(關閉濾油機,解除真空,然后打開冷卻器下端的閥門,將凝結水放掉)。
8.4.4.運行中隨時注意真空泵及相應的運行噪聲是否正常,如異常應立即排除。
8.4.5.當進油量不足時應停機檢查,初濾芯、二級過濾芯是否被雜質堵塞,若被雜質堵塞,初濾芯,二級過濾,三級過濾拆出清洗。
8.4.6.本機停置不用時,應將真空泵油放盡,注入新油。在冬季特別注意,放凈真空泵內和水箱內的水,否則要凍壞真空泵和積水箱。
九.安全、維護、保養。
9.1.本機必須實施保護性接地。
9.2.保持濾油機的清潔,防止雜物進入。
9.3.真空泵的使用及維護,請參考真空泵說明書。
9.4.油泵的使用及維護。
9.5.真空泵潤滑油采用(100#)真空泵油。
9.6.加熱器內無油流動時,不允許通電加熱,當觀察其真空罐液位即進出油達到平衡后方可加熱。
9.7.真空濾油機系統若工作壓力達0.5Mpa時,必須清洗或更換出油過濾器芯。
9.8.初濾芯需經常拆下清洗以保護清潔,避免堵塞造成進油不足或壓力過高。
9.9.維護應記住零件裝配位置,緊固件應緊固無松動。
9.10.運行時,對系統管道、閥門和電動機等應隨機檢查。
9.11.開機前檢查電機旋轉方向是否與要求相同,并確認無卡阻、松動現象。
9.12.操作本機時,必須結合實物詳細閱讀本機使用說明書。
9.13.本機停置不用時,應將真空泵油放盡注入新油,同時出油閥門,將存油放盡。在冬季特別注意,放凈真空泵內和水箱內的水,否則要凍壞真空泵和積水箱。
9.14.在沒有堵塞情況下1-3個月更換濾芯或清洗,同時排空殼體內臟油,洗凈內部。
地址:重慶市沙坪壩區覃家崗鎮新橋村石梯溝社幸福小區
銷售部:023-65217597
技術部:(86)13350355997
023-65217916
售后部:023-65217916
傳 真:023-65217916
QQ: 2904490491
郵箱: KQGY668@163.com